ESILEHELE TEHASED STANDARD-RAMMUL HOOAEG 1939/40
STANDARD, J. RAMMUL
Hooaeg 1939/40



Reklaamleht: Standard-Raadio Patareivastuvõtjad 1939/40
VT REKLAAMLEHT




NB! Standardi 1939/40 hooaja võrkvastuvõtjate mudelid pole teada; osa allpool toodud mudeleid võib pärineda ka 1940/41 hooajast.


Mudel: STANDARD RP61
Toide: patarei
Lambid: 3
Lainealad:
Võnkeringid:
Hind: 100.- kr.

Vt ka EESTI STANDARD-PATAREIVASTUVÕTJA


Mudel: STANDARD RP62
Toide: patarei
Lambid: 4
Lainealad: 3
Võnkeringid:
Hind: 160.- kr.



RP62
Nr. 5083

Omanik: heiki.ahonen[ät]mail.ee

 
RP62
Nr. 5104

Fotod: Osta.ee (2011)
   

RP62
Nr. 5126

Erakogu

 
RP62
Nr. ?

Fotod: Osta.ee (2013)
   

Veel säilinud RP62:

Nr. 5187
Nr. 5234


Mudel: STANDARD RP62a     - 1939/40?
Toide: patarei
Lambid:
Lainealad:
Võnkeringid:
Hind:


RP62a
Nr. 5720

Fotod: Osta.ee (2010)
   


RP62a
Nr. 6124

Erakogu

RP62a
Nr. 6133(?)

Fotod: Osta.ee (2016)
 
RP62a
Nr. 6528

Omanik: Igor Stepanov
igor[ät]farwell.ee

Veel säilinud RP62a:

Nr. 6050

Mudel: STANDART 62P    = RP62?
Toide: patarei
Lambid: 5
Lainealad:  
Võnkeringid:  
Hind: 178.- kr.

Mudelit reklaamis OÜ ESTO-MUUSIKA: "Standart 62P, 5-lambiline patareivastuvõtja, 178.- kr".


Mudel: STANDARD RP63
Toide: patarei
Lambid: 5
Lainealad: 3
Võnkeringid:
Hind: 200.- kr.


Mudel: STANDARD RV65
Toide: võrk
Lambid: 4+2
Lainealad:
Võnkeringid:
Hind: 210.- kr.


RV65
Nr. 5362

Fotod: Osta.ee (2015)
RV65
Nr. 5403

Eesti Ringhäälingumuuseumi kogu
RV65
Nr. 5812

Omanik: rain.ajalood[ät]gmail.com

     
RV65
Nr. 5902

Fotod: Osta.ee (2023)
   
RV65
Nr. 5931

SA Virumaa Muuseumid kogu.


Veel säilinud RV65:

Nr. 4771(?)
Nr. 5525
Nr. 5567
Nr. 5577
Nr. 5602
Nr. 5882

Mudel: STANDARD RV65a     - 1939/40?
Toide: võrk
Lambid:
Lainealad:
Võnkeringid:
Hind:


RV65a
Nr. 6462(?)

Fotod: Osta.ee (2016)
   
RV65a
Nr. 6649

Omanik: urti[ät]hot.ee - Raadiomuuseum

RV65a
Nr. 6656

Fotod: Osta.ee (2012)

Veel säilinud RV65a:

Nr. 6244
Nr. 6270


Mudel: STANDARD RV65u     - 1939/40?
Toide: võrk
Lambid:
Lainealad:
Võnkeringid:
Hind:


RV65u
Nr. 6203

Fotod: Osta.ee (2020)
   

Mudel: STANDARD RV68
Toide: võrk
Lambid:
Lainealad:
Võnkeringid:
Hind:


RV68
Nr. 5777

Erakogu

 
RV68
Nr. 6761

Saaremaa Muuseumi kogu
(SM _ 10037:1 E)
Foto: muis.ee
RV68
Nr. 6790

SA Virumaa Muuseumid kogu (RM _ 6625 Aj 866:1)
Fotod ka: muis.ee

   

Mudel: STANDARD RV75     - 1939/40?
Toide: võrk
Lambid:
Lainealad:  
Võnkeringid:  
Hind:  

Mudel RV75 võib täielikult kuuluda hooaega 1940/41

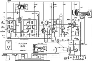
RV75 skeem

Koostanud Koit Kulmar
aparaadi nr 7336 põhjal.


RV75
Nr. 7328

Eesti Ringhäälingumuuseumi kogu

RV75
Nr. 7336

Omanik: koitkulmar[ät]hot.ee

Aparaat on omaniku poolt põhjalikult restaureeritud ja täiesti töökorras.

   
RV75
Nr. 7640

Omanik: heiki.ahonen[ät]mail.ee

RV75
Nr. puudub

Omanik: heiki.ahonen[ät]mail.ee


Veel säilinud RV75:

Nr. 7348
Nr. 7503
Nr. 7654
Nr. 7984

Nr-d üle 8000 - vt 1940/41


Mudel: STANDARD RV85     - 1939/40?
Toide: võrk
Lambid:
Lainealad:
Võnkeringid:
Hind:

Mudel RV85 võib täielikult kuuluda hooaega 1940/41


RV85
Nr. 855x (viimane nr loetamatu)

Omanik: elravel[ät]hot.ee

RV85
Nr. puudub

Omanik: urti[ät]hot.ee - Raadiomuuseum

ESILEHELE TEHASED STANDARD-RAMMUL HOOAEG 1939/40